സിലിണ്ടറിൻ്റെ താൽക്കാലിക സവിശേഷതകൾ, സിലിണ്ടറിൻ്റെ വേഗത സവിശേഷതകൾ
സിലിണ്ടറിൻ്റെ താൽക്കാലിക സവിശേഷതകൾ
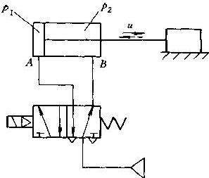
ഇനിപ്പറയുന്ന ചിത്രത്തിൽ കാണിച്ചിരിക്കുന്നതുപോലെ, സിലിണ്ടറിൻ്റെ ചലന നില വിശകലനം ചെയ്യുന്നതിന് നമുക്ക് സിംഗിൾ-റോഡ് ഡബിൾ-ആക്ടിംഗ് അൺബഫർ ചെയ്യാത്ത സിലിണ്ടർ ഉദാഹരണമായി എടുക്കാം.

സോളിനോയിഡ് വാൽവ് ദിശയെ വിപരീതമാക്കുന്നു, എയർ സ്രോതസ്സ് പോർട്ട് എ വഴി സിലിണ്ടറിൻ്റെ വടിയില്ലാത്ത അറയിൽ നിറയ്ക്കുന്നു, ഇത് മർദ്ദം P1 ഉയരാൻ കാരണമാകുന്നു. വടി അറയിലെ വാതകം റിവേഴ്സിംഗ് വാൽവിൻ്റെ എക്സ്ഹോസ്റ്റ് പോർട്ടിലൂടെ പോർട്ട് ബി വഴി പുറന്തള്ളുന്നു, മർദ്ദം പി 2 കുറയുന്നു. പിസ്റ്റണിൻ്റെ വടിയില്ലാത്ത വശവും റോബ്ഡ് സൈഡും തമ്മിലുള്ള മർദ്ദ വ്യത്യാസം സിലിണ്ടറിൻ്റെ ഏറ്റവും കുറഞ്ഞ പ്രവർത്തന മർദ്ദത്തിന് മുകളിൽ എത്തുമ്പോൾ, പിസ്റ്റൺ നീങ്ങാൻ തുടങ്ങുന്നു. പിസ്റ്റൺ ആരംഭിച്ചാൽ, പിസ്റ്റണിലെയും മറ്റ് ഭാഗങ്ങളിലെയും ഘർഷണബലം പെട്ടെന്ന് സ്റ്റാറ്റിക് ഘർഷണത്തിൽ നിന്ന് ചലനാത്മക ഘർഷണത്തിലേക്ക് താഴുകയും പിസ്റ്റൺ ചെറുതായി കുലുങ്ങുകയും ചെയ്യുന്നു. പിസ്റ്റൺ ആരംഭിച്ചതിന് ശേഷം, വടിയില്ലാത്ത ചേമ്പർ വോളിയം വർദ്ധിപ്പിച്ച അവസ്ഥയിലാണ്, അതേസമയം വടി-ബെയറിംഗ് ചേമ്പർ വോളിയം കുറഞ്ഞ് എക്സ്ഹോസ്റ്റ് അവസ്ഥയിലാണ്. ബാഹ്യ ലോഡിൻ്റെ വലുപ്പം, ചാർജിംഗ്, എക്സ്ഹോസ്റ്റ് സർക്യൂട്ടുകളുടെ ഇംപെഡൻസ് തുടങ്ങിയ ഘടകങ്ങളിലെ വ്യത്യാസങ്ങൾക്കൊപ്പം, പിസ്റ്റണിൻ്റെ ഇരുവശത്തുമുള്ള P1, P2 സമ്മർദ്ദങ്ങളുടെ വ്യതിയാന പാറ്റേണുകളും വ്യത്യസ്തമാണ്, ഇത് പിസ്റ്റണിൻ്റെ ചലന വേഗതയുടെയും സിലിണ്ടറിൻ്റെ ഫലപ്രദമായ ഔട്ട്പുട്ട് ശക്തിയുടെയും വ്യത്യസ്ത വ്യതിയാന പാറ്റേണുകളിലേക്ക് നയിക്കുന്നു. സിലിണ്ടറിൻ്റെ ക്ഷണികമായ സ്വഭാവ വക്രത്തിൻ്റെ സ്കീമാറ്റിക് ഡയഗ്രമാണ് ഇനിപ്പറയുന്ന ചിത്രം. സോളിനോയിഡ് വാൽവിൻ്റെ ഊർജ്ജം മുതൽ പിസ്റ്റണിൻ്റെ ചലനം ആരംഭിക്കുന്നത് വരെയുള്ള സമയമാണ് കാലതാമസം. സോളിനോയിഡ് വാൽവ് ഊർജ്ജസ്വലമാക്കുന്നത് മുതൽ പിസ്റ്റൺ സ്ട്രോക്കിൻ്റെ അവസാനത്തിൽ എത്തുന്നതുവരെയുള്ള സമയമാണ് എത്തിച്ചേരൽ സമയം.

മുകളിലെ ചിത്രത്തിൽ നിന്ന് കാണാൻ കഴിയുന്നതുപോലെ, പിസ്റ്റണിൻ്റെ മുഴുവൻ ചലനത്തിലുടനീളം, പിസ്റ്റണിൻ്റെ ഇരുവശത്തുമുള്ള അറകളിലെ P1, P2 എന്നീ മർദ്ദങ്ങളും അതുപോലെ തന്നെ പിസ്റ്റണിൻ്റെ ചലന വേഗത U-യും മാറിക്കൊണ്ടിരിക്കുന്നു. കാരണം, വടി അറയിൽ എക്സ്ഹോസ്റ്റ് ഉണ്ടെങ്കിലും, അതിൻ്റെ വോളിയം കുറയുന്നു, അതിനാൽ p2 ൻ്റെ താഴേക്കുള്ള പ്രവണത മന്ദഗതിയിലാകുന്നു. എക്സ്ഹോസ്റ്റ് സുഗമമല്ലെങ്കിൽ, p2 ഇപ്പോഴും ഉയർന്നേക്കാം. വടിയില്ലാത്ത കാവിറ്റി വീർപ്പിച്ചിട്ടുണ്ടെങ്കിലും, അതിൻ്റെ അളവ് വർദ്ധിച്ചുകൊണ്ടിരിക്കുകയാണ്. എയർ സപ്ലൈ അപര്യാപ്തമാണെങ്കിൽ അല്ലെങ്കിൽ പിസ്റ്റൺ വളരെ വേഗത്തിൽ നീങ്ങുകയാണെങ്കിൽ, p1 പേജ് ഡ്രോപ്പ് ചെയ്തേക്കാം. പിസ്റ്റണിൻ്റെ ഇരുവശത്തുമുള്ള അറകളിലെ മർദ്ദ വ്യത്യാസം മാറുന്നതിനാൽ, ഇത് ഫലപ്രദമായ ഔട്ട്പുട്ട് ശക്തിയെയും പിസ്റ്റണിൻ്റെ ചലന വേഗതയുടെ വ്യതിയാനത്തെയും ബാധിക്കുന്നു. ബാഹ്യ ലോഡ് ഫോഴ്സും ഘർഷണ ബലവും അസ്ഥിരമാണെങ്കിൽ, സിലിണ്ടറിൻ്റെ രണ്ട് അറകളും പിസ്റ്റണിൻ്റെ ചലന വേഗതയും തമ്മിലുള്ള മർദ്ദത്തിലെ മാറ്റങ്ങൾ കൂടുതൽ സങ്കീർണ്ണമായിരിക്കും.
സിലിണ്ടറിൻ്റെ വേഗത സവിശേഷതകൾ
പിസ്റ്റണിൻ്റെ വേഗത അതിൻ്റെ മുഴുവൻ ചലനത്തിലും വ്യത്യാസപ്പെടുന്നു. വേഗതയുടെ പരമാവധി മൂല്യത്തെ പരമാവധി വേഗത എന്ന് വിളിക്കുന്നു, ഇത് ഉം എന്ന് സൂചിപ്പിക്കും. ഗ്യാസ് ബഫർ അല്ലാത്ത സിലിണ്ടറുകൾക്ക്, പരമാവധി വേഗത സാധാരണയായി സ്ട്രോക്കിൻ്റെ അവസാനത്തിലാണ്. ഗ്യാസ് ബഫർ സിലിണ്ടറിൻ്റെ പരമാവധി വേഗത സാധാരണയായി ബഫറിൽ പ്രവേശിക്കുന്നതിന് മുമ്പ് സ്ട്രോക്ക് സ്ഥാനത്താണ്.
സിലിണ്ടറിന് ബാഹ്യ ലോഡ് ഫോഴ്സ് ഇല്ലാതിരിക്കുകയും സിലിണ്ടറിൻ്റെ എക്സ്ഹോസ്റ്റ് വശം സൗണ്ട് വെലോസിറ്റി എക്സ്ഹോസ്റ്റാണെന്നും എയർ സോഴ്സ് മർദ്ദം വളരെ കുറവല്ലെന്നും അനുമാനിക്കുമ്പോൾ, കണക്കാക്കിയ സിലിണ്ടർ വേഗതയെ സൈദ്ധാന്തിക റഫറൻസ് സ്പീഡ് എന്ന് വിളിക്കുന്നു.
u0=1920*S/A
അവയിൽ, u0 എന്നത് സൈദ്ധാന്തിക റഫറൻസ് വേഗതയാണ്
എക്സ്ഹോസ്റ്റ് സർക്യൂട്ടിൻ്റെ സംയോജിത ക്രോസ്{0}}സെക്ഷണൽ ഏരിയയെ എസ് പ്രതിനിധീകരിക്കുന്നു
എക്സ്ഹോസ്റ്റ് വശത്തുള്ള പിസ്റ്റണിൻ്റെ ഫലപ്രദമായ ക്രോസ്{0}}സെക്ഷണൽ ഏരിയയെ A പ്രതിനിധീകരിക്കുന്നു.
ലോഡില്ലാത്തപ്പോൾ സൈദ്ധാന്തിക വേഗത സിലിണ്ടറിൻ്റെ പരമാവധി വേഗതയോട് വളരെ അടുത്താണ്, അതിനാൽ ലോഡ് ഇല്ലാത്തപ്പോൾ സിലിണ്ടറിൻ്റെ പരമാവധി വേഗത u0 ന് തുല്യമാണ്. ലോഡ് കൂടുന്നതിനനുസരിച്ച് സിലിണ്ടറിൻ്റെ പരമാവധി വേഗത um കുറയും.
ഒരു സിലിണ്ടറിൻ്റെ ശരാശരി വേഗത v എന്നത് സിലിണ്ടറിൻ്റെ പ്രവർത്തന സമയം t കൊണ്ട് ഹരിച്ചാൽ സിലിണ്ടറിൻ്റെ സ്ട്രോക്ക് L ആണ് (സാധാരണയായി എത്തിച്ചേരുന്ന സമയമായി കണക്കാക്കുന്നു). ഒരു സിലിണ്ടറിൻ്റെ വേഗത സാധാരണയായി ശരാശരി വേഗതയാണ്. പരുക്കൻ കണക്കുകൂട്ടലുകളിൽ, സിലിണ്ടറിൻ്റെ പരമാവധി വേഗത സാധാരണയായി ശരാശരി വേഗതയുടെ 1.4 മടങ്ങ് ആയി കണക്കാക്കുന്നു.
സാധാരണ സിലിണ്ടറുകളുടെ പ്രവർത്തന വേഗത പരിധി കൂടുതലും 50 മുതൽ 500mm/s വരെയാണ്. വേഗത 50 മിമി / സെക്കൻ്റിൽ കുറവായിരിക്കുമ്പോൾ, സിലിണ്ടറിൻ്റെ വർദ്ധിച്ച ഘർഷണ പ്രതിരോധവും ഗ്യാസിൻ്റെ കംപ്രസിബിലിറ്റിയും കാരണം, പിസ്റ്റണിൻ്റെ സുഗമമായ ചലനം ഉറപ്പുനൽകാൻ കഴിയില്ല, ഇടയ്ക്കിടെയുള്ള ചലനത്തിൻ്റെ പ്രതിഭാസം സംഭവിക്കും, അതിനെ "ക്രാളിംഗ്" എന്ന് വിളിക്കുന്നു. വേഗത 500mm/s കവിയുമ്പോൾ, സിലിണ്ടർ സീലിംഗ് റിംഗിൻ്റെ ഘർഷണ താപ ഉൽപ്പാദനം തീവ്രമാവുകയും, സീലിംഗ് ഭാഗങ്ങൾ ധരിക്കുന്നത് ത്വരിതപ്പെടുത്തുകയും, വായു ചോർച്ചയ്ക്ക് കാരണമാവുകയും, സേവന ആയുസ്സ് കുറയ്ക്കുകയും, സ്ട്രോക്കിൻ്റെ അവസാനത്തിൽ ആഘാത ശക്തി വർദ്ധിപ്പിക്കുകയും ചെയ്യുന്നു, ഇത് മെക്കാനിക്കൽ ജീവിതത്തെ ബാധിക്കുന്നു. സിലിണ്ടർ കുറഞ്ഞ വേഗതയിൽ പ്രവർത്തിക്കുന്നുണ്ടെന്ന് ഉറപ്പാക്കാൻ, ഒരു ന്യൂമാറ്റിക്-ഹൈഡ്രോളിക് ഡാംപിംഗ് സിലിണ്ടർ ഉപയോഗിക്കുന്നതോ ന്യൂമാറ്റിക്-ഹൈഡ്രോളിക് കൺവെർട്ടർ വഴിയോ, കുറഞ്ഞ വേഗത നിയന്ത്രണത്തിനായി ഒരു ന്യൂമാറ്റിക്{{9}ഹൈഡ്രോളിക് സംയോജിത സിലിണ്ടർ ഉപയോഗിക്കുന്നതാണ് ഉചിതം{10}}. ഉയർന്ന വേഗതയിൽ പ്രവർത്തിക്കാൻ, സിലിണ്ടർ ബാരലിൻ്റെ നീളം വർദ്ധിപ്പിക്കുക, സിലിണ്ടർ ബാരലിൻ്റെ പ്രോസസ്സിംഗ് കൃത്യത മെച്ചപ്പെടുത്തുക, ഘർഷണ പ്രതിരോധം കുറയ്ക്കുന്നതിന് സീലിംഗ് റിംഗിൻ്റെ മെറ്റീരിയൽ വർദ്ധിപ്പിക്കുക, ബഫറിംഗ് പ്രകടനം മെച്ചപ്പെടുത്തുക തുടങ്ങിയവ ആവശ്യമാണ്.
മുകളിൽ സിലിണ്ടറിൻ്റെ ക്ഷണികമായ സ്വഭാവസവിശേഷതകൾ, സിലിണ്ടറിൻ്റെ ഉള്ളടക്കത്തിൻ്റെ വേഗത സവിശേഷതകൾ, കൂടുതൽ ബന്ധപ്പെട്ട വിവരങ്ങൾ ഇവിടെ ലഭ്യമാണ്https://www.joosungauto.com/.
